Руководства на все автомобили



1. Органы управления и приемы эксплуатации
2. Текущий уход и обслуживание
3. Двигатель
4. Системы охлаждения, отопления, вентиляции и кондиционирования воздуха
5. Системы питания, управления двигателем/снижения токсичности отработавших газов и выпуска отработавших газов
5.0 Системы питания, управления двигателем/снижения токсичности отработавших газов и выпуска отработавших газов
5.1 Меры безопасности и общие правила, принятые при обслуживании компонентов топливных трактов двигателей внутреннего сгорания
5.2. Система питания бензиновых двигателей
5.3. Система питания дизельных двигателей
5.3.1 Система питания дизельных двигателей
5.3.2 Проверки системы питания
5.3.3 Регулировка оборотов холостого хода
5.3.4 Регулировка установки фаз газораспределения (моментов впрыска)
5.3.5 Снятие и установка турбокомпрессора
5.3.6 Снятие и установка педали газа, регулировка троса газа
5.3.7 Снятие и установка топливного бака
5.3.8 Снятие и установка датчика запаса топлива
5.3.9 Снятие и установка заливной горловины топливного бака
5.3.10 Снятие и установка топливного фильтра
5.3.11 Снятие и установка ТНВД
5.3.12 Снятие и установка форсунок
5.4. Системы управления двигателем и снижения токсичности отработавших газов
5.5. Система выпуска отработавших газов
6. Системы электрооборудования двигателя
7. Пятиступенчатая ручная коробка переключения передач
8. Автоматическая трансмиссия
9. Трансмиссионная линия
10. Тормозная система
11. Подвеска и рулевое управление
12. Кузов
13. Бортовое электрооборудование
14. Контрольные кузовные размеры
15. Схемы электрических соединений
16. Идентификационные номера и информационные ярлыки


Ссылки на другие сайты
 

Автомобиль Kia Sportage (Киа Спортейдж)



Все автомобили  »  Kia Sportage (Киа Спортейдж) .

5.3.1 Система питания дизельных двигателей

Система питания дизельных двигателей

Общая информация

При работе дизельного двигателя в его цилиндры всасывается наружный воздух, который сжимается до высокого давления. При этом температура воздуха в результате адиабатического нагрева поднимается до уровня 700-900°С, превышающего точку воспламенения дизельного топлива. Топливо впрыскивается в цилиндр с некоторым опережением и воспламеняется. Таким образом, необходимость в использовании свечей зажигания отпадает.

Как и на бензиновых моделях система питания состоит из двух трактов: подачи топлива и подачи воздуха; управление функционированием системы осуществляет специальный электронный модуль (ECM). Более подробно принцип функционирования системы управления дизельным двигателем/снижения токсичности отработавших газов изложен в Разделе Система самодиагностики дизельных моделей (см. Часть Системы управления двигателем и снижения токсичности отработавших газов).

Система подачи воздуха

Главными особенностями конструкции впускного воздушного тракта рассматриваемого в настоящем Руководстве дизельного двигателя являются использование в нем турбокомпрессора, приводимого во вращение потоком отработавших газов, и отсутствие дросселирования на впуске (характерно для дизелей, оборудованных ТНВД распределительного типа). Дополнительное увеличение расхода воздуха наддува обеспечивается за счет его теплового сжатия в теплообменнике промежуточного охладителя (Intercooler).

Конструкция впускного воздушного тракта дизельного двигателя

1 — Воздухоочиститель
2 — Турбокомпрессор

3 — К системе выпуска отработавших газов
4 — Intercooler
5 — Выпускной коллектор

Турбокомпрессор

Для вращения компрессора системы наддува используется поток отработавших газов двигателя, подаваемый в корпус турбинной сборки, - рабочее колесо компрессора посажено на один вал с колесом турбины и своим вращением обеспечивает сжатие проходящего через воздухоочиститель воздуха и подачу его под напором во впускной трубопровод двигателя. Такая конструкция компрессора гарантирует незамедлительность реакции системы наддува на изменение нагрузок на двигатель, впрямую связанное с интенсивностью выпуска двигателя.

Конструкция турбокомпрессора

1 — Корпус компрессора
2 — Задняя пластина
3 — Корпус турбины
4 — Поршневое кольцо
5 — Турбина
6 — Втулка
7 — Центральный кожух 1

8 — Центральный кожух 2
9 — Центральный кожух 3
10 — Исполнительный шток
12 — Диафрагменная сборка
13 — Исполнительный механизм
14 — Резиновый шланг

В состав турбокомпрессора включены два датчика: температуры (TA) и давления воздуха наддува. На основании анализа данных, поступающих от данных датчиков PCM определяет количество поступающего в двигатель воздуха.

Промежуточный охладитель (Intercooler)

Включенный во впускной воздушный тракт турбированного двигателя теплообменник промежуточного охладителя служит для компенсации эффекта адиабатического разогрева нагнетаемого компрессором воздуха. Теплообменник установлен на выходе из компрессора и во время движения автомобиля непрерывно продувается набегающим потоком воздуха, захватываемого отформованным в крышке капота воздухозаборником, - при охлаждении воздух сжимается, что дополнительно повышает эффективность функционирования системы наддува.

Теплообменник промежуточного охладителя системы наддува установлен на выходе из турбокомпрессора.

Система подачи топлива

Система подачи топлива дизельных двигателей отличается высокой степенью надежности и при добросовестном выполнении процедур регулярного обслуживания с соблюдением требований Спецификаций Главы Системы питания, управления двигателем/снижения токсичности отработавших газов и выпуска отработавших газов к типу используемого горючего должна исправно функционировать в течение всего срока службы автомобиля.

 border=

В результате длительного использования внутренние компоненты форсунок могут изнашиваться. Выполнение восстановительного ремонта форсунок правильно будет поручить специалистам автосервиса.

Основным элементом топливного тракта дизельного двигателя рассматриваемых моделей является насос высокого давления (ТНВД) распределительного типа (VE) с электронным управлением, осуществляющий всасывание топлива через фильтр из расположенного сзади под автомобилем топливного бака и дозированную раздачу его через форсунки в камеры сгорания двигателя.

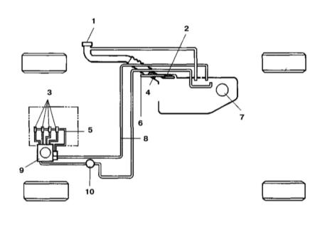
Схема организации системы подачи топлива дизельного двигателя

1 — Оборудованная предохранительным клапаном крышка заливной горловины топливного бака
2 — Двухходовой клапан
3 — Топливные форсунки
4 — Одноходовой клапан
5 — Возвратная линия

6 — В атмосферу
7 — Измеритель запаса топлива
8 — Возвратный топливопровод
9 — ТНВД
10 — Топливный фильтр

Топливный насос высокого давления (ТНВД)

Принцип всасывания и сжатия топлива в электронном ТНВД аналогичен принципу, используемому в насосах механического типа. Главным отличием электронного насоса является использование вместо центробежного корректора моментов впрыска электронного регулятора с тросовым приводом (вместо рычажного).

онструкция электронного ТНВД распределительного типа

Электронный регулятор (GE)

Исполнительный механизм GE закреплен на камере регулятора в верхней части сборки ТНВД.

Конструкция электронного регулятора ТНВД распределительного типа

1 — Катушка
2 — Магнит
3 — Возвратная пружина
4 — Ротор

5 — Сердечник
6 — Шаровая шпилька
7 — Вал
8 — Управляющий вал
9 — Магнитный фильтр

В основу функционирования регулятора положен феномен возникновения магнитного поля при подаче на обмотку катушки электрического тока. Напряженность индуцируемого поля будет прямо пропорциональна силе пропускаемого через обмотку тока, что обеспечивает возможность разворачивания ротора регулятора в требуемое положение с преодолением развиваемого возвратной пружиной усилия, - за счет вращения ротора обеспечивается контролируемое линейное перемещение управляющей муфты.

Принцип функционирования регулятора.

Входящий в состав регулятора магнитный фильтр обеспечивает защиту рабочих камер насосной сборки от попадания в них посторонних предметов.

Клапан управления распределением моментов впрыска (TCV)

TCV помещается между высоконапорной и низконапорной камерами и обеспечивает регулировку давления за счет открывания при подаче электропитания.

Когда питание на клапан не подается, камеры остаются изолированными. Открывание TCV приводит к их объединению, в результате распределительный поршень смещается под воздействием развиваемого пружиной усилия в положение, обеспечивающее выравнивание давлений, - корректировка момента впрыска осуществляется за счет одновременного поворачивания роликового держателя.

Датчик положения управляющей муфты (CSP)

Датчик помещается в верхней части сборки регулятора и поставляет ECM информацию о положении управляющей муфты, перемещение которой приводит к поворачиванию на определенный угол чувствительного элемента датчика за счет изменения разности индуктивностей в его верхней и нижней обмотках. ECM сравнивает полученные данные с требуемым значением и в случае необходимости выдает команду на выполнение соответствующей корректировки путем изменения силы пропускаемого через обмотки тока.

 border=

Специальная фиксированная пластина обеспечивает компенсацию температурных изменений индуктивности.

Датчик положения распределительного поршня (TPS)

TPS подсоединен к низковольтной стороне распределительного устройства, состоит из стержневого сердечника и бобины и служит для оповещения ECM о перемещении распределительного поршня, -перемещение поршня приводит к изменению индуктивности катушки датчика в результате соответствующего перемещения сердечника.

Датчик оборотов ТНВД (Np)

Датчик Np поставляет ECM информацию об оборотах ТНВД. Датчик представляет собой соленоид, реагирующий на прохождение мимо его магнита каждого из 4-х зубьев вращающейся сигнальной пластины. Вырабатываемый при прохождении зубьями через магнитное поле переменный ток преобразуется в импульсные сигналы, выдаваемые на модуль управления.


Hosted by uCoz